«Лапти» для Т-34
Т-34, вид сзади
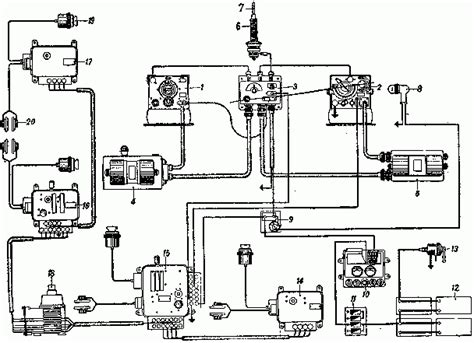
Танк Т-34 трансмиссия
Т-34 Информ > Публикации
Неизвестный Т-34. - АИ-бронетехника - Форум Аль...
секлюсион: габариты т-34-85 корпуса
Танк Т-34. Виртуальный музей.: Танк Т-34 с допо...
Т-34 в Англии на шоу | Пикабу
ИСПОЛЬЗУЯ ТРОФЕЙНУЮ ТЕХНИКУ
Танк т 34 на пульте управления | Сравнить цены ...
Т-34
ТАНК Т-34 СВЯЗЬ
Т 34 85 в берлине фото
Т-34Э: Рейдер - Готовые камуфляжи - Официальный...
Т 34 Сбоку - 45 фото
Т-34 - Советский средний танк | TANKI-TUT.RU - ...
Танк Т-34 - Подробное описание
ТРАНСМИССИЯ ТАНКА Т-34
Россия послала сигнал, который нельзя игнориров...
Велики и ужасни: у САД високо оценили улогу Т-3...
Т-34М здорового человека или "Малая" модернизац...
Т-34 Информ > Фотографии и чертежи